江苏锡川化工设备有限公司
坚持标准化生产,确保品质如一
江苏锡川化工设备有限公司地处风景秀丽的太湖之滨,北依沪宁高速,京沪高铁,南距环太湖高速,苏南硕放国际机场,东接无锡经济开发区,京杭大运河,312国道, 环境交通好。
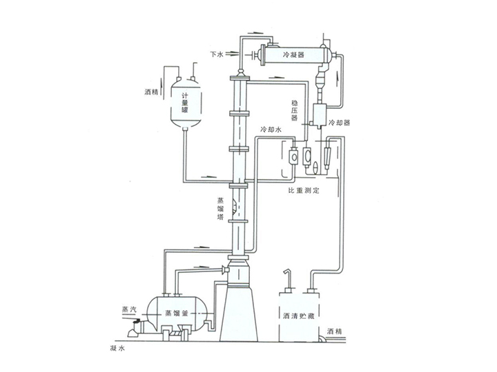
我公司专业制作:精馏塔、酒精回收塔、甲醇回收塔、乙醇回收塔、蒸馏塔、换热器/冷凝器系列、化工储罐、发酵/提取/过滤设备、离心式刮板薄膜蒸发器刮板蒸发器/多效蒸发器、短程蒸馏、刮片机系列、反应釜/反应锅系列、发酵罐/提取罐/浓缩罐系列、化工储罐/填料塔系列、生物柴油设备...
MORE













让我们来看看蒸馏塔的工作原理